
This apparatus is the old version of the set type DMG 3aG
I have decided to reproduce this document as it employed split-anode magnetrons

DMG 3G old version
The main difference between its successor and this version is the transmitter/front-end stage. The second module from the top is the receiver module, which is having a range of neon bulbs which should indicate proper or system failures. Although, the first manual of the new type DMG3aG showed similar controlling bulbs the bulk of Rudolf installation lacked these indicators.

DMG3G (Rudolf?) transmitter module

Viewing now the DMG3G transmitter module from the rear side
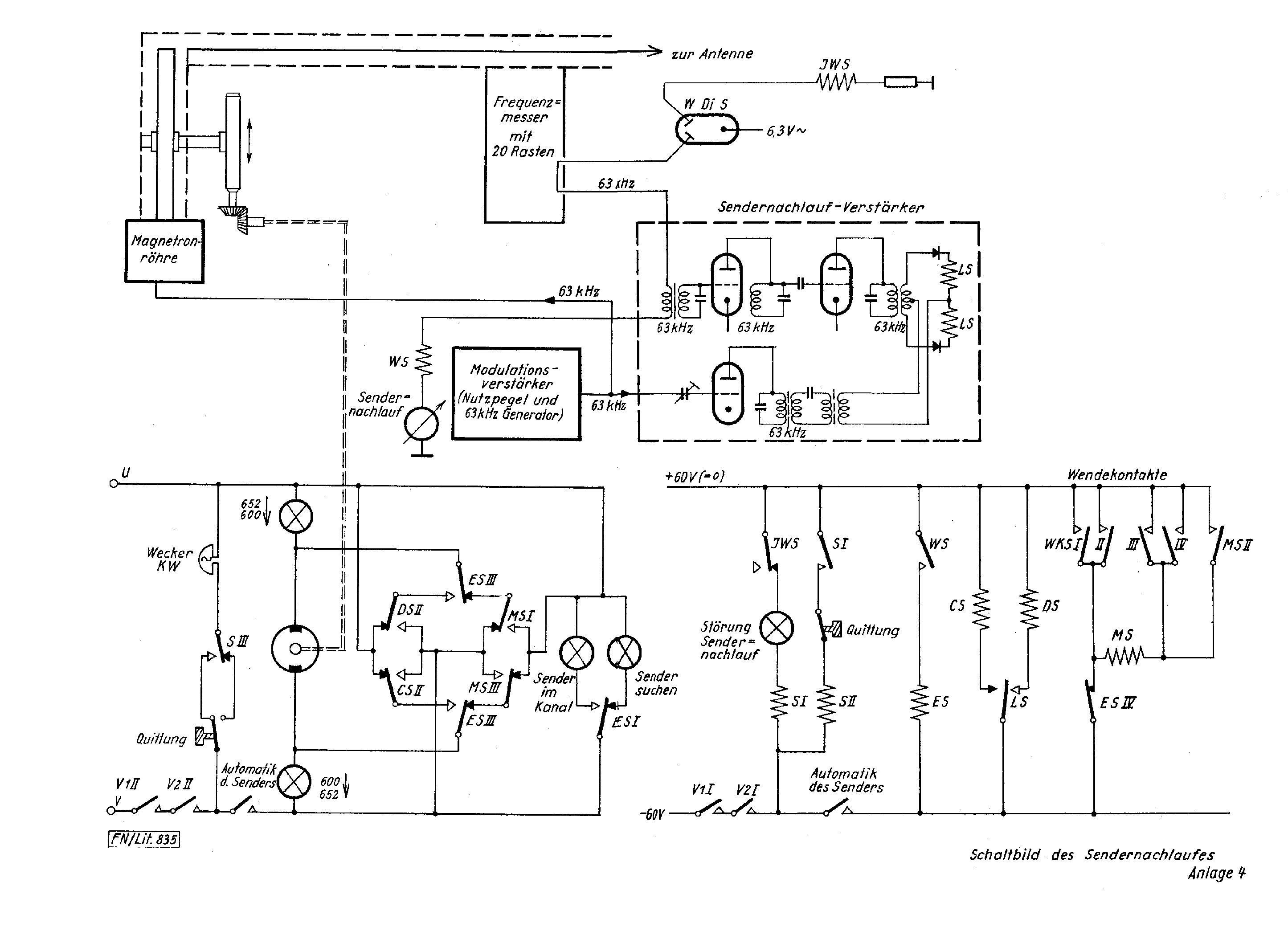
Principle schematic (Anlage 4) of DMG3G (old version)
Please click on the drawing as to open it in pdf
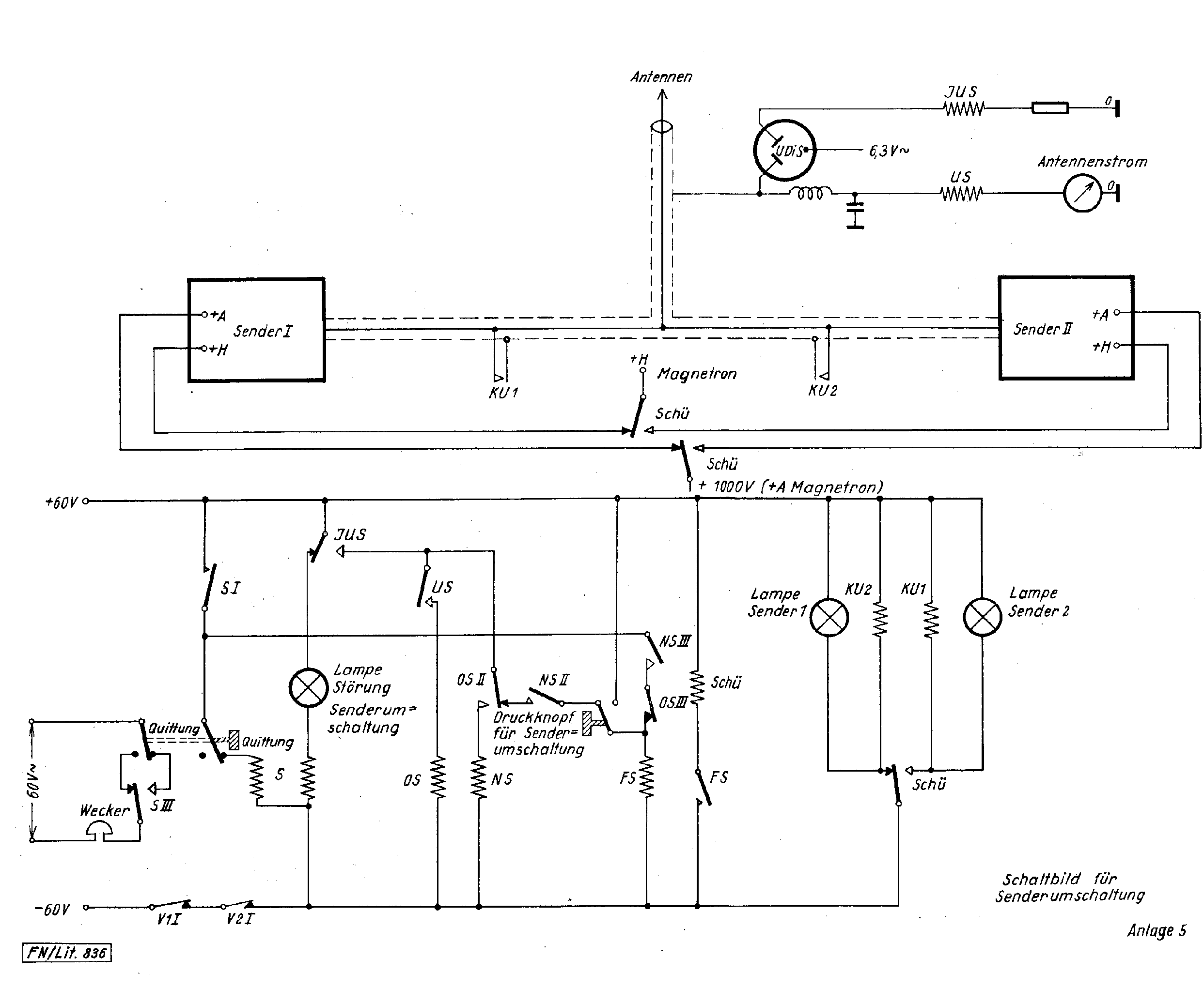
DMG3G (old version) principle schematic of the transmitter stage (Anlage 5)
Please click on the drawing as to open it in pdf
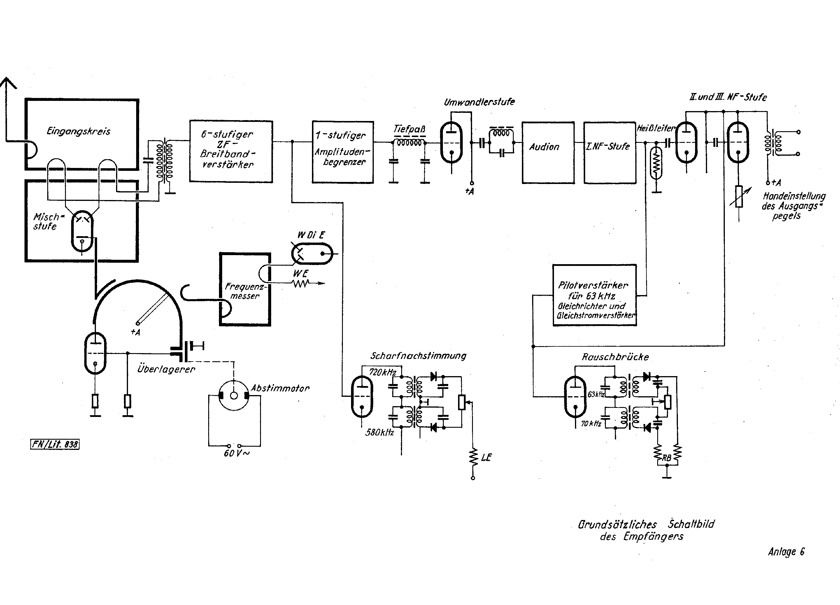
DMG3G (old version) Principle schematic of the receiver (Anlage 6)
Please click on the drawing as to open it in pdf
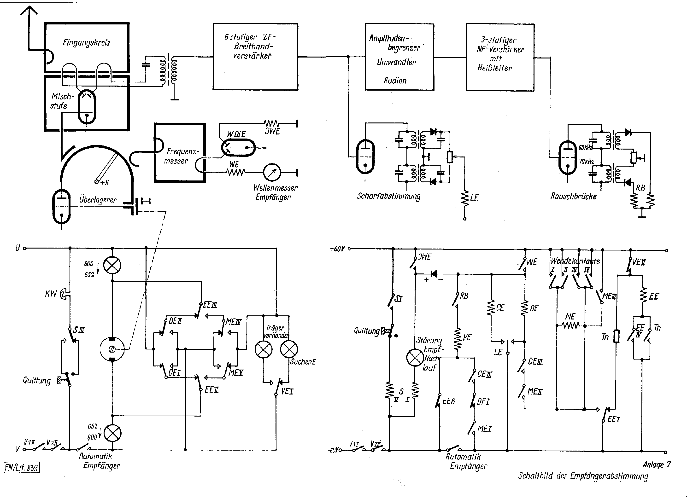
DMG3G (old version) automatic receiver tuning (Anlage 7)
Please click on the drawing as to open it in pdf
The only aspect to which I cannot give a sound answer is what magnetron type is concerned. Current consideration brings me to the conclusion that it might have been type RD4Ma. Consider also our Telefunken data sheets at: Telefunken valves. See photo 2 for the RD4Ma magnetron base.
It is nevertheless clear that the mounting frame of DMG3G (old) and DMG3aG where actually equal. Although, the power supply (lowest module) was not as advanced as the one employed in the modified DMG3aG
Back to, or proceed with: Handbooks papers and product information
Back to, or proceed with: Type number wizard